
|
口徑規格 :
|
DN15~300,NPS1''~12''
|
|
壓力范圍 :
|
PN1.6~48Mpa,Class150~2500lb
|
|
機體材料 :
|
Q325A
|
|
閥門類型 :
|
安全閥
|
|
驅動操作 :
|
液壓驅動、PLC電腦控制、按鈕控制
|
|
連接方式 :
|
法蘭式
|
|
榮獲證書 :
|
新產品、國家專利等
|
一、概述
JLA型安全閥性能測試臺是我公司科技人員按照國家GB/T1 3927—92和ZBJl6006—90有關標準要求參照國外同類產品之優點,結合我們多年生產閥門檢測設備技術經驗基礎上,自行成功研制國內首臺JLA型安全閥性能測試。JWZQ型閥門液壓試壓機是我公司在積累多年生產閥門檢測設備技術的基礎上按照國家GB/T1 3927 — 92《通用閥門壓力試驗》和ZBJl6006-90《閥門的試驗與檢測》的標準規范要求,是公司自主研發的安全閥試驗臺并擁有國家技術專利知識產權,專利號ZL2016 1 0240324.1。該測試臺省去了原傳統的大竄容積的高壓畜氣罐,只需配備普通的0.6MPa空壓氣泵氣源。經過本機會自動進行調節0.6-32.0MPa氣體介質試驗壓力。適用于公稱通徑DNl 5~300mm安全閥的整定、啟閉、回座壓
力和密封動作等性能測試。具有性能穩定,使用方便,自動化程度高檢測數據正確等特點。
備注:JLA(普通型)安全閥性能測試機氣源供壓壓力范圍用戶自備,并參照本說明資料使用,不另再提供使用手冊,請諒解。
二、工作原理及結構
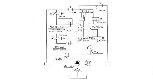
JLA型安全閥性能測試臺集機、電、液于一體,以氣體為試驗介質,液氣聯動增壓,設有多極升壓裝置系統,功能滿足工作所需的試驗壓力。工件裝夾由被試閥門法蘭端面為定位,液壓缸夾爪夾緊法蘭背面進行夾緊方法。對被試閥門無附加外力影響,完全符合國家有關標準規定的閥門檢測試驗要求。
本機由液壓系統、機械部件,電器控制及多極氣源升壓裝置系統等部件組成。液壓系統是本試驗臺的動力主源。用于各類液壓缸和機械件驅動執行功能。試驗面夾爪由液壓缸直接驅動執行,軸向夾緊壓力是按閥門試驗壓力等級不同進行調節增壓(最高液壓增壓壓力31 5MPa)。各夾爪受力均,夾緊可靠。徑向移動由液壓缸傳動執行,各夾爪進退同步,靈活自如,確保通徑大小不同閥門的測試。多極氣源升壓裝置是利用液氣聯動增壓。增壓范圍0.6—32 0MPa,用于閥門介質壓力試驗。氣源升壓工作設有自動和手控二種操作選擇,當選用自動升壓工作時,工作人員可以近距離離開操縱臺觀察現場試驗情況。
本試驗臺在氣源升壓使用中安全設施由氣源增壓調節閥控制升壓,電接點壓力表指定停機。
三、使用注意事項及安全要求
一、設備安裝時,液壓控制系統和工作臺應有一定的距離,相隔位置不能少于500mm,校好安裝水平,用混凝土固定底腳螺栓。
二、用30—40#液壓油注入油箱,油量不能低于油位計的下限。
三、接通電源,按油泵起動鈕,檢查電機轉動方向是否正確(順時針方向),油泵壓力調節在5.0MPa,進行試機,檢查各管路接頭是無泄漏和其它噪聲,發現不良現象,應立即進行檢修。
四、測試閥門時,首先應根據被試閥門試驗要求,參照《夾緊油缸所需壓力對照表》進行所需壓力增壓調節。嚴禁增壓超高
工作,防止被試閥門變形損壞。
五、氣源升壓工作之前,先將電接點壓力表指針調設在被試閥門所需試驗壓力的位置上,高壓試驗參照《液氣聯動調壓對照
表》,然后進行升壓工作,壓力達到所需指定要求,油泵自動停止工作。
六、空氣濾清器每日上下班使用要檢查排放,管路儲氣罐上的排泄子L,每周要定期檢查排放。
七、試驗工作臺密封盤和被試閥門接觸面,保持清潔干;爭,不允許有油液和其他雜物,本機在使用工作過程中嚴禁人員靠
近。
八、液壓油要定期檢查更換,對新注入的油液在使用5—6個月左右應清洗濾油器和油箱,同時更換新油,油箱油液溫度不能超
過60℃。
九、嚴禁違規超壓操作使用。
四、JLA型外觀圖

五、使用方法及操作程序
一、壓緊:點動按鈕(徑向外退),選擇和閥門適應的密封盤,放置在工作臺中心位置,將被試閥門放置在密封盤上。按點動按
鈕(徑向內進)將壓爪移動在閥門法蘭所需位置,再按按鈕(軸向壓緊)。
二、增壓:按照《夾緊油缸所需壓力對照表》中公稱通徑(DN),公稱壓力PN增壓。按動按鈕(軸向增壓)同時調節軸向增壓調
節閥將增壓壓力升到表中所需壓力既可,(注:增壓按鈕可以多次點動,每次間隔時間若5—10秒鐘左右)。
三、氣源升壓:液壓夾緊,增壓一切完畢后。打開針形閥門氣源總開關(工作進氣)再開鈕子開關(自動、手控)在自動進行氣源
升壓狀態時選定壓力表,高壓和低壓,如果是高壓、關閉低壓壓力表開關,調節好電接點壓力表的適應壓力,和f氣源增壓調節
閥)。
四、被試閥門進口壓力升高時,當壓力達到整定壓力的90%以后,升壓速度應不超過O.01MPa,觀察并記錄被試閥門的整定壓
力。然后降低閥門進口壓力,使被試閥門重新回到密閉狀態。調節閥門進口壓力并使之保持在密封試驗壓力。檢查閥門的密封性能。
五、氣源的泄壓:當測試閥門試驗完畢時,并掉(自動、手控)開關、關閉(氣源總開關),打開泄壓針形閥工作泄壓、到沒有壓
力時可將工件放松。
六、JLA型液壓原理圖
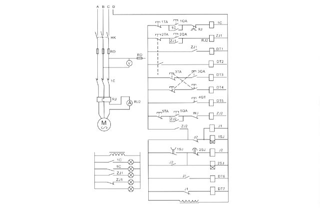
七、JLA型電器系統原理圖
八、氣壓系統原理圖
九、常見故障及排除
十、JLA型安全閥性能測試機易損件對照表
十一、JLA型壓力對照表
